
8 機車水溫自動加熱裝置.doc
機車水溫自動加熱裝置
技術領域
本實用新型涉及內燃機車技術領域,具體是一種機車水溫自動加熱裝置。
背景技術
隨著現代化的工廠、礦山、石油化工、海港碼頭等單位的內燃機車調車和小運轉作業,顯示了內燃機車在生產運輸中的重要性,但在北方地區春冬季天氣較冷,機車水油溫度難以集中保溫,有時機車停用時間較長,一是要防止冷卻水系統機件凍壞,二是要保證機車發動機有良好的啟動性能和機械溫度適用性能,啟動時水油溫度不得低于20℃,三是要使機車發動機水溫升至40℃以上,PC機(微機)才能輸出機車運行信號,否則機車將無法起步運行,需繼續發動自身加熱,大約需要運轉50分鐘左右的時間,以達到設定加載運行使用溫度。因機車發動自身加熱時間長,不能及時投入運行作業,造成無功消耗燃油,又污染嚴重,不符合低碳排放要求。
發明內容
本實用新型的目的是為了提供一種機車水溫自動加熱裝置,特別是一種適用于GK1C型內燃機車的水溫自動加熱裝置。該裝置可以在機車停用后實現對機車內水溫的自動加熱、循環,保證機車內水溫在40℃以上,確保機車再次運行時無需自身加熱即可立馬投入運行作業。
本實用新型是通過以下技術方案實現的:
一種機車水溫自動加熱裝置,包括三相四線外接電源,三相四線外接電源通過電纜線連接空氣斷路器,空氣斷路器通過電纜線連接三相四線制專用插座,三相四線制專用插座分兩路:一路通過電纜線連接第一控制電路開關,第一控制電路開關通過電纜線連接第一水溫繼電器,第一水溫繼電器通過電纜線連接第一交流接觸器,第一交流接觸器通過電纜線連接電加熱器;另一路通過電纜線連接第二控制電路開關,第二控制電路開關通過電纜線連接第二水溫繼電器,第二水溫繼電器通過電纜線連接第二交流接觸器,第二交流接觸器通過電纜線連接水泵。
使用本實用新型裝置時,將水泵固定于機車后機室的底板上,并且令水泵的進水口與機車的主循環和次循環出水路連接;在水泵正上方20厘米的位置安裝一個加熱水箱,令水箱的進水口與水泵的出水口連接,水箱的出水口與機車的主循環和次循環水路的進水口連通;空氣斷路器安裝于距離機車3-5米處,三相四線制專用插座安裝于機車后機室的底板下,第一、二水溫繼電器安裝于水箱的進水口處。
該裝置工作時,接通三相四線外接電源,三相四線制專用插座內微動開關切斷PC機(微機)柴油機加載保護電路,機車暫時無法行走,確保機車和外接電源設備的安全性。
合上第一控制電路開關,當機車水溫低于45℃時,第一水溫繼電器接通第一交流接觸器,接著接通電加熱器進行加熱,當水溫加熱到45℃以上時,第一水溫繼電器切斷第一交流接觸器,同時切斷加熱器,使其停止加熱。當機車水溫又低于45℃時,重復以上工作過程,使機車冷卻水溫度保持在40℃以上。
合上第二控制電路開關,當機車水溫度高于30℃以上時,第二水溫繼電器接通第二交流接觸器,使其吸合,接著接通水泵,水泵運轉,使加熱后的冷卻水在機車主循環和次循環水路中加速流動,使熱能傳遞機車各個加熱部位;當機車水溫度低于30℃時,第二水溫繼電器切斷第二交流接觸器,水泵停止工作。當冷卻水溫度加熱后又高于30℃以上時,重復以上工作過程,使機車各個部位的冷卻水溫度始終保持溫度的均衡性。
本實用新型的有益效果是;春冬季天氣溫度低,即使機車在庫房待用,也難以集中保溫,而本實用新型裝置能全天候自動保障機車水油溫度達到40℃以上的設計使用溫度,避免了柴油機無功運轉自身加熱,使機車能夠隨時啟動并能及時投入正常運行狀態,可節省燃油消耗40千克以上,降低成本費用,符合國家倡導的低碳排放,降低污染的要求,充分發揮了機車使用效率,極大地提高了機車的經濟性能和大型設備的使用性能。該裝置具有結構簡單、節能、實用、安裝方便、成本低的特點。
附圖說明
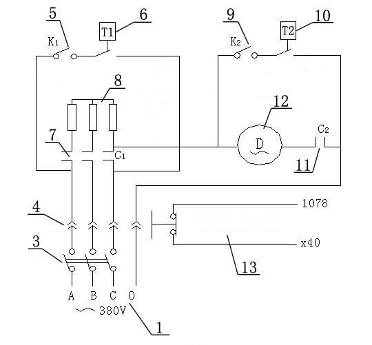
圖1為本實用新型各部件的安裝位置示意圖;
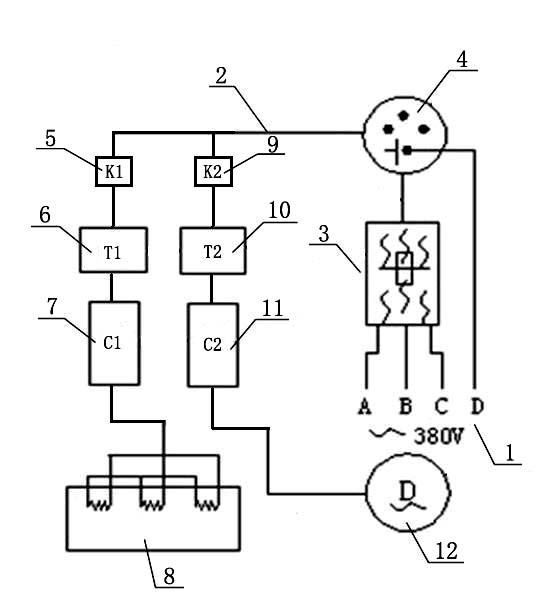
圖2為本實用新型的電氣原理圖;
圖中:1-三相四線外接電源、2-電纜線、3-空氣斷路器、4-三相四線制專用插座、5-第一控制電路開關、6-第一水溫繼電器、7-第一交流接觸器、8-電加熱器、9-第二控制電路開關、10-第二水溫繼電器、11-第二交流接觸器、12-水泵、13-PC機柴油機加載保護電路。
具體實施方式
本實用新型加熱裝置適用于任何類型機車的水溫自動加熱、保溫,特別適用于工礦調車機車和小運轉機車。該實施例中的機車以GK1C型內燃機車為例說明。
以下結合附圖對本實用新型作進一步地描述:
如圖所示,一種機車水溫自動加熱裝置,包括三相四線外接電源1,三相四線外接電源1通過電纜線2連接空氣斷路器3,空氣斷路器3通過電纜線2連接三相四線制專用插座4,三相四線制專用插座4的輸出端分兩路:一路通過電纜線2連接第一控制電路開關5,第一控制電路開關5通過電纜線2連接第一水溫繼電器6,第一水溫繼電器6通過電纜線2連接第一交流接觸器7,第一交流接觸器7通過電纜線2連接電加熱器8;另一路通過電纜線2連接第二控制電路開關9,第二控制電路開關9通過電纜線2連接第二水溫繼電器10,第二水溫繼電器10通過電纜線2連接第二交流接觸器11,第二交流接觸器11通過電纜線2連接水泵12。
具體實施時,三相四線外接電源1為A、B、C、0三相四線380V交流電,三相四線外接電源1中A、B、C三相分別與第一交流接觸器7的三個觸頭相接;第一控制電路開關5、第一水溫繼電器6、第一交流接觸器7三者串聯后接于三相四線外接電源1中A、C兩線之間;第二控制電路開關9、第二水溫繼電器10和第二交流接觸器11串聯后再與水泵12并聯最后接于220V交流電,其中連接電加熱器8任一相火線和來自三相四線制專用插座4內的零線作為上述220V交流電電源(即水泵12的220V電源)。
權利要求書
1、一種機車水溫自動加熱裝置,其特征在于:包括三相四線外接電源(1),三相四線外接電源(1)通過電纜線(2)連接空氣斷路器(3),空氣斷路器(3)通過電纜線(2)連接三相四線制專用插座(4),三相四線制專用插座(4)的輸出端分兩路:一路通過電纜線(2)連接第一控制電路開關(5),第一控制電路開關(5)通過電纜線(2)連接第一水溫繼電器(6),第一水溫繼電器(6)通過電纜線(2)連接第一交流接觸器(7),第一交流接觸器(7)通過電纜線(2)連接電加熱器(8);另一路通過電纜線(2)連接第二控制電路開關(9),第二控制電路開關(9)通過電纜線(2)連接第二水溫繼電器(10),第二水溫繼電器(10)通過電纜線(2)連接第二交流接觸器(11),第二交流接觸器(11)通過電纜線(2)連接水泵(12)。
說明書摘要
本實用新型為一種機車水溫自動加熱裝置,其包括通過電纜線依次連接的三相四線外接電源、空氣斷路器、三相四線制專用插座,三相四線制專用插座分兩路:一路通過電纜線依次連接第一控制電路開關、第一水溫繼電器、第一交流接觸器和電加熱器;另一路通過電纜線依次連接第二控制電路開關、第二水溫繼電器、第二交流接觸器和水泵。本實用新型裝置能全天候自動保障機車水油溫度達到40℃以上,避免了柴油機無功運轉自身加熱,使機車能夠隨時啟動并能及時投入正常運行狀態,可節省燃油消耗40kg以上,降低成本費用,符合國家倡導的低碳排放,降低污染的要求。該裝置具有結構簡單、節能、實用、安裝方便、成本低的特點。
說明書附圖

圖1 圖2